Содержание
Содержание
Монтаж натяжного потолка к гипсокартону: это может сделать каждый
В современном дизайне помещений часто используется сочетание натяжных потолков из разных материалов. Установка натяжного потолка на гипсокартон позволяет получить многоуровневые потолки с глянцевой и матовой структурой. Использование эластичных полотен с репродукциями работ известных художников превратит комнату в настоящий дворец.

Основные виды
Существует множество видов тканей для натяжных потолков. На данный момент большой популярностью пользуются изделия из виниловой пленки. Их можно заказать как по индивидуальным размерам, так и для любой конфигурации помещения. Производство часто осуществляется в мастерских среднего размера. Несколько полос (ширина может варьироваться от 1000 до 5000 мм) поливинилхлорида свариваются на машинах HFC.
При установке натяжного потолка полотно предварительно нагревают с помощью газовых пушек. Температура должна быть 70 градусов по Цельсию. Это позволяет смягчить пленку, а затем закрепить ее на предварительно установленном профиле. Потолки ПВХ могут иметь совершенно разные цвета и фактуры. Например, он может быть замшевым, блестящим, атласным или матовым.
Глянцевый потолок обладает довольно интересными свойствами с точки зрения дизайна помещения. У этого вида более насыщенная цветовая гамма. Он имеет абсолютно гладкую поверхность, чтобы избежать скопления конденсата. Главная особенность — зеркальное отражение.
Матовый потолок считается классическим вариантом. Его довольно легко сделать частью любого интерьера. Это позволяет не акцентировать на нем внимание и не отвлекаться от других элементов декора. Матовая поверхность совершенно не блестит. Таким образом, цвет будет воспроизведен максимально точно. Особенность такого полотна в том, что оно не выгорает с годами.
Атласная поверхность очень похожа на матовую поверхность, но с большей отражающей способностью. Производители добиваются этого благодаря мелкой рельефной структуре. Главное преимущество в том, что на таком полотне вообще не видны швы.
Можно ли крепить натяжной потолок к гипсокартону
ГКЛ часто используют при отделке различных помещений. Этот материал состоит из двух листов картона, между которыми находится слой затвердевшего гипса. К черновым стенам крепятся алюминиевые профили, которые между собой соединяются специальными элементами — «крабами». К каркасу прикручиваются листы гипсокартона. Такая отделка позволяет быстро получить ровную поверхность.
У гипсокартона есть еще два применения:
- монтаж ненесущих перегородок;
- монтаж на потолок части многоуровневых конструкций.
Принцип установки такой же. Сначала собирается каркас, а затем к нему прикрепляются гипсовые листы.

Натяжные конструкции также обеспечивают ровную поверхность и устанавливаются достаточно быстро (от 2-3 часов). Поэтому вы можете комбинировать эти методы отделки.
Но при соединении натяжного потолка со стенами из гипсокартона возникают определенные сложности. ГКЛ — не очень прочный материал и поэтому не выдержит стандартного брезентового крепления. Саморезы просто оторвутся от стены. Поэтому требуется предварительная подготовка и укрепление конструкции.
Крепление натяжного потолка к гипсокартону выполняется одним из следующих способов:
- через ипотеку;
- к каркасу в комбинированной двухуровневой конструкции;
- саморезы угловые;
- специальный крепеж для гипсокартона;
- с помощью потолочного профиля.
Внимание! На гипсокартонную конструкцию монтируются только потолки из ПВХ. Благодаря особенностям монтажа ткань дает большее усилие натяжения. Оштукатуренные стены никак не сопротивляются.
Если возводится перегородка из гипсокартона, а остальные стены бетонные или кирпичные, то применяется сочетание методов. Потолок традиционно монтируется на капитальные конструкции и на гипсокартон по одной из описанных технологий. Рассмотрим каждую подробно.
Как крепить натяжной потолок к гипсокартону
Декоративную пленку можно закрепить на поверхности гипсокартона с помощью замков трех типов:
- С помощью гарпуна, приклеенного к краю пленки ПВХ;
- Планка закладного остекления, помещаемая в замок транспортного багета, после того, как полотно было растянуто и брошено в монтажный паз;
- Кулачковый зажим или замок. В этом случае край пленки прижимается шпателем внутрь двухстороннего монтажного профиля.
Натяжное полотно можно монтировать как на вертикальных стенах, неважно, отделана ли поверхность гипсокартоном или это просто бетонная плита. В этом случае используется особый вид багета, предназначенный для потолков.

Три типа крепления
Важно! Для монтажа потолочных пленок ПВХ на прямые и плоские поверхности применяют алюминиевый молдинг, для округлых и криволинейных конструкций используются обрезные или пластиковые профили, обычно модели с дополнительным армированием.
Во всех случаях для крепления багета под натяжным потолком используются саморезы по металлу, другие виды крепежа для этих конструкций не используются, в том числе дюбеля-бабочки и саморезы.
Дюбель-бабочка имеет высокую несущую способность, но профиль не прижимается плотно к стене, может возникнуть люфт, который рано или поздно приведет к разрушению гипсокартона или разрыву пленки.
Главные преимущества

Главное преимущество натяжных потолков — это их эстетичность. Они очень популярны, благодаря чему на рынке представлено большое количество различных фактур и расцветок. Таким образом, полотна стали универсальным материалом, который можно использовать не только для отделки потолков, но и для стен. Стиль интерьера никоим образом не повлияет на их аккуратность и актуальность.
Еще одно несомненное преимущество — простота монтажа. Необходимо лишь закрепить пластиковый или алюминиевый молдинг по периметру всего помещения. Натяжные потолки очень прочны. Производители часто дают 10-летнюю гарантию, но она может длиться до 40 лет. Этот материал водостойкий. С его помощью можно завершить интерьер и защитить комнату от затопления. Полотно выдерживает около 100 литров холодной воды.
Если затопление произошло горячей водой, этот показатель уменьшится в несколько раз. Кроме того, на материале не скапливается конденсат, так как он всегда имеет такую же температуру, как и окружающая среда. Натяжная поверхность хорошо улучшает звуко- и теплоизоляцию. Этого можно добиться благодаря пространству, которое образуется после натяжения полотна.
Установка натяжного полотна
Ремонт натяжных потолков с гипсокартоном начинают с расширения пленки по прилагаемой схеме. Закрепите его зажимами в двух противоположных углах. Полотно прогревают термогазовым пистолетом до тех пор, пока температура в помещении не достигнет 65-70 градусов.

Полотно заправлено в багет с круглым профилем. Порядок заправки следующий: углы — стены. Для крепления в паз багета к краю полотна приваривается гибкий «гарпунный» профиль. После продевания полотна на место крючка люстры приклеивается специальным клеем защитное кольцо.
После высыхания клея полотно вырезается изнутри острым ножом. Люстра установлена и подключена к сети. Точечные светильники устанавливаются в коробчатые проемы потолков из гипсокартона и натяжных потолков. Между багетом и стрейч-тканью вставляется декоративный ПВХ-профиль. Теперь комбинированный потолок готов и может радовать хозяев долгие годы. Что лучше гипсокартон или натяжной потолок, а может их сочетание — решать вам.
Как закрепить натяжной потолок к гипсокартону своими руками
Самый простой способ установить багетную полосу на лист показан на схеме ниже.

Монтаж на столе
В этом случае не нужно рассчитывать высоту линии крепления. На опорную раму пришивается доска 100х25 мм. Ширины в 10 см более чем достаточно, чтобы профиль был качественным и надежным.
При установке багетной планки на стену крепление производится парой саморезов. Первоначально нужно вытянуть лист и закрепить на деревянной закладке. Вторым саморезом к доске пришивается и сам профиль. В этом случае прочности доски будет достаточно, чтобы обеспечить жесткое удержание декоративного полотна.
Самый простой способ крепления натяжного потолка к гипсокартону
В тех случаях, когда работа выполняется новичками, можно использовать самый простой вариант установки натяжного потолка на потолок из гипсокартона. Как известно, зазор между фактурными и декоративными поверхностями потолочной системы не может быть менее 35 мм. Если архитектура помещения не имеет аномальных отклонений, то при установке несущего профиля на обшивку из гипсокартона вполне можно вбить все крепежные винты в металлическую направляющую потолка. Этот прочный и надежный элемент отлично справляется с ролью закладной облицовки при установке гипсокартона под натяжной потолок.












Процесс монтажа в общих чертах
В натяжном потолке нет ничего сверхъестественного и действительно сложного. Сначала по периметру фиксируются монтажные профили. Затем к ним нужно прикрепить полотно, заранее подготовленное по размеру потолка. Пленка нагревается термофеном, после чего шпателем тщательно скрывается под профилем. Растяжка помогает придать ей форму.
После выключения устройства полотно начинает постепенно остывать. В этот период важно исключить появление сквозняков, иначе придется все переделывать.
Крепление к листу гипсокартона — еще одна задача, ведь он может просто не выдержать возложенной на него нагрузки. Крепить монтажные профили дюбелями или саморезами? Но они просто вырвутся на свободу. Как отремонтировать натяжной потолок качественно и надежно? Выходом из этой ситуации будут встроенные профили — монтажная пластина крепится прямо к ним.
В зависимости от выбранного метода потолок можно монтировать французским (гарпунным), голландским (без гарпуна) или кулачковым способами. Каждый из них будет рассмотрен более подробно, чтобы вам было легче принять решение.
Недостатки материала
Цена на этот строительный материал довольно низкая по сравнению с любым натуральным продуктом. Но он намного выше других вариантов облицовки потолка, например, плит ППР. Но это далеко не главный недостаток потолков из ПВХ. Гораздо более серьезный недостаток — слишком высокая чувствительность к температурам. Этот материал нельзя использовать в неотапливаемых помещениях. Также запрещено совмещать такую поверхность с обычными лампами накаливания, мощность которых превышает 60 Вт.
Перепады давления также оказывают очень разрушительное воздействие на ткань ПВХ. Если вы внезапно откроете дверь или окно в отапливаемом помещении, когда на улице холодно, падение давления будет слишком быстрым. Из-за этого есть риск, что такой потолок просто рухнет на 2 части. Также может образоваться волдырь или вмятина.
Этот материал не терпит острых предметов. Он очень подвержен механическим повреждениям. Достаточно одного прокола, чтобы полотно растеклось по всей длине.
Еще один недостаток — сложность очистки. Это связано со спецификой материала. Если полотно очень грязное, легкое нажатие не сможет быстро удалить грязь. Но прижать потолок к твердой поверхности не получится.
Использование закладных элементов
В случае использования одноуровневых натяжных систем места примыкания на гипсокартонных стенах имеют угол 90 градусов. Новичку может быть проще реализовать. На самом деле это далеко не так, учитывая меньшую жесткость и меньшую несущую способность гипсокартона по сравнению с железобетонными или кирпичными стенами. Натяжение полотна сопровождается приложением больших сил, что может вызвать объяснимые сомнения в прочности крепления натяжного потолка к гипсокартонному коробу.
Однако такие варианты часто и успешно реализуются в дизайне жилых и офисных помещений. Чтобы такая конструкция была надежной, используются специальные технологии. Один из них — использование ипотеки под натяжной потолок из гипсокартона.

Порядок работы:
- Первый этап монтажа проводится в строгом соответствии с общепринятыми строительными нормами.
- По окончании обустройства каркасной конструкции в ее верхнюю часть устанавливаются специальные встроенные элементы. Они обеспечат возможность надежной установки натяжного потолка на стены из гипсокартона.
- Если отделка проводится в жилом помещении небольшой площади, то для изготовления ипотеки используется металлический оцинкованный профиль для гипсокартона. Если площадь помещения большая, рекомендуется использовать деревянные бруски сечением от 60 мм и более.
- Установочная высота утопленного элемента определяется таким образом, чтобы нижний край располагался заподлицо с декоративной поверхностью натяжной конструкции.
- При использовании горизонтальных стоек из металлического профиля для изготовления закладной площадки необходимо обязательно закрепить перемычку в двух местах на вертикальном профиле.
- При использовании деревянного анкера каждая перемычка должна быть прикреплена к основной стене в двух местах. В качестве крепежа используются распорные дюбели и гидравлические винты.
- По окончании монтажа потолков для натяжного подвесного потолка из гипсокартона на верхушках всех стен приступаем к обшивке каркаса и последующим отделочным работам.
- По окончании отделки устанавливаются несущие профили (фризы) на уровне, необходимом для фиксации эластичного полотна. Профили удобнее крепить саморезами по дереву или металлу 6х60 мм.

Для равномерного распределения растягивающего усилия по всей площади закладного элемента крепежные винты ввинчиваются на расстоянии не более 100-150 мм. На всех угловых участках помещения и на стыках несущего профиля саморезы устанавливаются в пределах 20 мм от торца профиля.











Особенности монтажа
Гипсокартон считается одним из самых доступных отделочных материалов. С его помощью можно создать ровную поверхность. В этом случае, каким бы сильным ни был дефект стены, он будет зашит. Однако при установке гипсокартона немаловажную роль играет дополнительный материал, которым будет покрыта стена. Ведь в зависимости от отделочного материала иногда требуется дополнительное армирование самого листа гипсокартона.

В частности, это касается и натяжного потолка. Во время монтажа на стену приходится значительная нагрузка. Гипсокартон, прикрепленный обычным способом, может просто не выдержать натяжения — со временем появятся трещины или дыры. При этом именно на гипсокартон тканевый материал D-Premium монтировать проще всего. И причина та же — он позволяет сделать стены идеально ровными, а это важное условие при установке.
Еще на этапе проектирования ремонта следует учитывать, какие отделочные материалы будут использованы.
Если вы хотите сделать натяжной потолок, то стены из гипсокартона следует монтировать на армированный каркас. Стандартным является расположение вертикальных направляющих на расстоянии 60 см друг от друга. Расстояние между горизонтально расположенными профилями чуть меньше — 50 см, но такая стена выдержит только самый простой одноуровневый натяжной потолок. И только при условии, что его площадь невелика.

В остальных случаях потребуется дополнительное армирование. Чаще всего для этого используют деревянный брус (примерно 10 * 10). Закрепленный на уровне установки потолка, он обеспечит надежную опору — вся нагрузка будет приходиться на него, а не на стену из гипсокартона. Допустимо использование в качестве «опоры» армированного металлического профиля. Когда каркас готов, стены облицовываются гипсокартоном.
После этого можно приступать к установке необходимого профиля для крепления натяжного потолка. Бытует мнение, что если крепление багета для натяжных потолков к гипсокартону производится специальными саморезами, вкручиваемыми под углом, это обеспечит максимальную надежность и прочность конструкции. Действительно, такой вариант подходит, как уже было сказано, только для небольших помещений и одноуровневого потолка. После закрепления профиля для потолка остается только закрепить в нем полотно.
Конечно, предварительно необходимо подготовить места для крепления осветительных приборов.
Если стены уже зашиты гипсокартоном
Иногда возникают ситуации, когда необходимо закрепить пленочный потолок на стене, зашитой гипсокартоном. В этом случае выполните следующие действия:
- Проверить прочность крепления гипсокартона: на материале не должно быть люфта, следов трещин и других дефектов.
- Опорный профиль монтируется на вертикальные стойки, расположенные за гипсокартоном. Для этого используют анкеры из пластика или металла, которые фиксируют каждые 100 мм. Чтобы узнать расположение вертикальных профилей, можно использовать простейший металлоискатель или сильный магнит.
- Если потолки в комнате имеют сильную кривизну, а пленочную конструкцию по той или иной причине нужно сильно опустить, профиль можно закрепить с помощью распорок из деревянных брусков подходящего размера.
Саморезы под углом
Простым вариантом установки каркаса для пленочного потолка является использование шурупов по дереву, которые вкручиваются под углом. Фиксация производится так:
- Первый саморез поворачивается на угол 45°.
- Второй крепеж вкручивается под таким же углом, но в противоположном направлении, т.е саморезы расположены поперечно.
- Крепление производится с шагом 5 см.
Специальный крепеж для гипсокартона

Для крепежа в гипсокартоне разработаны специальные элементы. Они обладают высокой надежностью, но при этом стоят дороже. Крепеж специальный бывает следующих видов:
- ластовица-бабочка;
- гвоздь для дюбеля;
- металлические пружинные анкеры;
- направляющий дюбель;
- ластовица fischer.

Перечисленный крепеж можно использовать даже в том случае, если невозможно найти металлические элементы каркаса из гипсокартона. Если монтаж гипсокартона производился без каркаса, то следует использовать только специальный крепеж.
Другие варианты
В качестве альтернативного варианта установки натяжных потолков в помещениях со стенами из гипсокартона могу предложить вместо стеновых профилей использовать потолочный вид несущего профиля. Они имеют такую же конструкцию, что и запорный механизм, однако отличаются тем, что крепятся не на стенах по периметру комнаты, а непосредственно на основном этаже.

Несущий стартовый багет на потолке
Использование стержней для армирования. Он позволяет придать конструкции жесткость и укрепить потолок.

Дополнительная арматура
Вид в профиль с потолочным креплением
В заключение скажу, что в любом случае необходимо оценить состояние стены, даже возможна установка анкеров, уголков, закладных. Это позволит надежно закрепить багет натяжного потолка на гипсокартоне.
Технология монтажа потолка из гипсокартона. Разметка креплений. Монтаж профилей. Крепление ГКЛ на каркас. Резки листов и малярные работы
Гипсокартон — очень популярный материал для реализации самых сложных дизайнерских решений при оформлении потолка. Технология монтажа потолка из гипсокартона основана на создании базовой ровной поверхности. Он упрощает работу со сложными элементами композиции, упрощает разметку, а сама конструкция получается более прочной и надежной.
Самый простой в установке — натяжной потолок, состоящий из одного или двух уровней разной высоты. Технология монтажа двухуровневых потолков из гипсокартона будет описана ниже. О некоторых тонкостях монтажа потолка из гипсокартона можно прочитать в статье — Потолок из гипсокартона на кухне своими руками: особенности монтажа.
Способы крепления
Для начала рассмотрим варианты, когда конструкция ГКЛ еще не собрана. Далее мы рассмотрим способы крепления к готовой стене из гипсокартона, где установка натяжного потолка не предусматривалась.
В процессе работы вам потребуются следующие инструменты:
- лестница;
- карандаш;
- нивелир (лучше лазерный, но и с водой тоже можно);
- перфоратор или перфоратор;
- отвертка с головкой под отвертку;
- саморезы и пластиковые дюбеля;
- тепловая пушка для нагрева виниловой пленки;
- шпатель для заправки холста;
- строительный нож;
- ножовка по металлу;
- квадрат.
Установка закладных
Перед началом работ необходимо определиться, на какой высоте будет монтироваться натяжной потолок.
Особенности: при отсутствии встроенного освещения углубление минимальное — 3-5 см, в противном случае потолок опускается на 10-15 см (в зависимости от габаритов светильников).
Отметки выставляются на желаемую высоту. Далее устанавливается каркас из гипсокартона. На том уровне, где будет натяжной потолок, необходимо прикрепить закладные. Для этого используются два типа материалов:
- Брус деревянный (сечением не менее 6х6 см).
- Металлический профиль (желательно более широкий, на 10 см).


Второй вариант подходит только для небольших помещений. Ипотека возьмет на себя основную нагрузку с полотна. Его необходимо прочно закрепить:
- к каждой стойке прикручивается профиль;
- дерево крепится к основной стене дюбелями и оцинкованными саморезами 4,5х60 мм (минимум в двух местах).


После этого каркас обшивается гипсокартоном. Листы толщиной от 12,5 мм и выше берут и закрепляют саморезами через каждые 10-15 см. Более частый шаг, чем при обычном монтаже, дает дополнительную прочность.
Важно! Рекомендуется закрепить гипсокартон таким образом, чтобы края попадали в центр профиля.
Щели между листами заделываются серпянкой и шпаклевкой. Также стены окрашиваются или оклеиваются обоями. Затем в ипотечной зоне к гипсокартону крепится багет для натяжных потолков. Стандартный шаг — 10-15 см, после чего пленка растягивается.
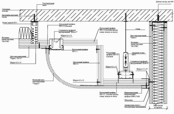
Монтаж комбинированного двухуровневого потолка
Второй вариант — смонтировать натяжной потолок на коробку из гипсокартона, установленную по периметру комнаты. Такая конструкция позволяет скрыть инженерные коммуникации и врезать освещение. И высота комнаты немного уменьшится.

Рассмотрим, как смонтировать прямоугольный короб вдоль стен с натяжным потолком в центральной части. По такому же принципу собираются более сложные конструкции (даже в помещениях с нишами и выступами.

Сначала монтируется каркас для гипсокартонной детали:
- По периметру потолка закрепляют профиль.
- Необходимая глубина измеряется от самой нижней точки.
- С помощью уровня делают отметки на одном уровне по всем стенам.
- На этой высоте закрепляются нижние профили из гипсокартона.
- Измеряется ширина будущего ящика и наносятся метки на стены.
- Профили монтируются параллельно предыдущим.
- Между нижними частями каркаса (перпендикулярно стенам) ставят горизонтальные перемычки. Расстояние между ними должно соответствовать ширине гипсокартона.
- Затем устанавливаются вертикальные перемычки.
- Измеряется высота, на которой будет измеряться натяжной потолок.
- На этом уровне к вертикальным перемычкам прикрепляется прочный горизонтальный профиль (выполняющий ту же функцию, что и утопленные).
Каркас обшит гипсокартоном. Затем к коробу из гипсокартона крепится натяжной потолок:
- Багеты прикручиваются (саморезы должны попадать в рамку).
- Пленка ПВХ нагревается.
- Паутина растягивается и скрывается в профилях.
Подготовленная стена с использованием закладных
Стандартный крепеж типа дюбеля и самореза здесь не подойдет, штукатурку не удержат и просто вытащат. Необходимо укрепить места, где будет крепиться монтажная пластина, встроенными профилями. Они обеспечат надежную посадку. Если закладные не установлены, после того, как они растянуты, полотно может выдернуть поддерживающие крепления.
Обычно вставки делают из того же профиля, на котором крепится гипсовый лист. Но если таковых нет или необходимо сильно укрепить место установки, то можно использовать деревянный брусок подходящего размера.

Предварительно подготовленная стена с заделанным профилем под гипсокартон
Для монтажа натяжных потолков в маленькой гостиной можно сделать закладную из металлического оцинкованного профиля для гипсокартона. В помещениях с большой площадью для этих целей лучше использовать деревянные блоки сечением не менее 60х60 мм. Высоту крепежной балки нужно рассчитывать таким образом, чтобы ее нижний край находился на одном уровне с лицевой плоскостью будущего натяжного полотна.
Если в качестве закладной конструкции используются горизонтальные перемычки из металлического профиля, каждая из этих перемычек должна быть закреплена в двух точках на каждом вертикальном профиле для монтажа в стойку.
При установке встроенной деревянной балки я рекомендую дополнительно прикрепить каждую перемычку к основной стене, по крайней мере, в двух местах, используя нейлоновые распорные анкеры и сантехнические болты с широкими шайбами.
Когда натяжные потолки для натяжного потолка будут установлены по всему периметру стен, можно будет приступить к обшивке каркаса гипсокартоном и отделке помещения;
После окончания отделочных работ на определенном уровне необходимо будет смонтировать несущие профили (багеты) и закрепить на них панель натяжного потолка. Для крепления профиля лучше выбирать саморезы по дереву или металлу размером 6х60 мм.
Использование ипотеки очень полезно при установке карнизов для штор, люстр и светильников.
Иногда для установки используют более широкий профиль, чем стандартный, который также устанавливается при сборке реек под гипсокартон.
Тонкости комбинирования
Чтобы совместить натяжные потолки с гипсокартоном, необходимо учесть несколько основных нюансов, иначе на выходе можно получить не совсем ожидаемый результат.
- Главное и основное правило — приступать к монтажу натяжного потолка необходимо только после того, как будет собран короб ГКЛ и проведена его полная отделка (вплоть до покраски).
- Обязательно заранее просчитайте расположение уровней потолка. Гипсокартонные потолки по периметру комнаты будут ниже натяжных. Например, планируется установка точечных светильников, для их установки необходимо, чтобы короб из гипсокартона находился ниже 100 мм от уровня несущего пола. В этом случае натяжка размещается на расстоянии не менее 30 мм от основного потолка. В результате короб из гипсокартона ставится на 130 мм от перекрытия.

Схема потолка
К тому же, помимо этих нюансов, стоит заранее продумать, как будет обеспечиваться освещение в помещении, и в процессе монтажа провести разводку, сделать выводы под осветительные приборы.
С учетом таких факторов совмещение натяжных элементов и потолка из гипсокартона не составит труда.
Натяжные потолки с коробом из гипсокартона: фото
Использование дополнительной коробчатой надстройки позволяет не только скрыть наиболее проблемный участок поверхности потолка, но и является довольно эффектным элементом дизайна. Например, натяжные потолки с гипсокартоном в зале на фото, без коробки выглядят слишком просто и невыразительно.

Коробка намного красивее.




Красивый декор
Как сделать комбинированную двухуровневую систему
Используя стандартный настенный профиль, можно легко собрать двухуровневую потолочную конструкцию. Понятно, что по линии установки багета необходимо закрепить дополнительный армирующий профиль.

Самая простая двухуровневая планировка потолка
Сам по себе металлический каркас остается слишком пластичным, чтобы закрепить эластичную ткань.

Багеты необходимо размещать на армирующем профиле
Сложенные в стопку листы в несколько раз увеличивают жесткость конструкции, поэтому закрепить багетную планку можно после установки вертикальных секций.
Гипсокартон часто используется в многоуровневых натяжных потолках как материал для изготовления каркасных конструкций под отделку пленкой или натяжным полотном.

Сделайте вставку из гипсокартона под полотно
Монтаж каркаса — правильный алгоритм действий
Традиционно установка каркаса осуществляется по проверенной схеме, при которой шаг между направляющими в вертикальной плоскости составляет 60 см, а между горизонтальными — 50 см.
Важный этап — усиление каркаса. Только в этом случае можно будет планировать монтаж потолка на стены в будущем. Для увеличения жесткости используются поперечные перемычки из стоечных профилей. Армированный таким образом каркас будет выдерживать нагрузки в течение всего срока службы.
Для качественной работы вам понадобится стандартный набор инструментов. Помимо отвертки и лесенки, это обязательный рубанок, металлический угольник, нож для гипсокартона, шпатели и т.д. Из материалов в первую очередь это деревянные балки или металлопрофили, крепеж.

Можно ли сделать комбинацию подвесного и натяжного потолков?
На этот вопрос можно ответить однозначно — да. Для профессионалов это несложно. Конечно, установка такого потолка займет больше времени, но в итоге вы получите эффектный вид.
Но все же есть нюансы крепления комбинированных потолков:
1. В натяжных потолках требуется дополнительное армирование, чтобы обеспечить сохранность гипсокартона в момент натяжения полотна.
- Двойной гипсокартон.
- Фанера с гипсокартоном.
- Ипотека из дерева, которую используют при понижении высоты натяжного потолка.
2. Невозможность растекания ПВХ на поверхности с острыми краями или крутыми изгибами.
Как должен проходить процесс?
Весь процесс создания натяжного потолка довольно прост. По всему периметру закрепляются монтажные профили, в нескольких местах крепится пленка, заранее подготовленная под размер потолка. Его нагревают термофеном и шпателем аккуратно втыкают под профиль. Таким образом, пленка растягивается по всему периметру, приобретая нужную форму.
После выключения пистолета происходит естественный процесс охлаждения, очень важно в это время не допускать сквозняков, иначе вы получите некачественную работу.
Но задача усложняется, если натяжное полотно нужно прикрепить к листу гипсокартона. Здесь необходимо учитывать, что он может не выдержать нагрузки.
Как действовать в этом случае?
Что ещё нужно знать о потолочных карнизах?
- возможна небольшая потеря высоты потолка. Сложный дизайн можно выделить не менее 5, а то и 10-15 см, однако удачно подобранные шторы визуально компенсируют такие потери.
- Потери высоты можно полностью избежать, если использовать метод открытой планки. В этом случае сначала фиксируется багет штапельной или гарпунной системы, а после закрепления на имеющемся уровне корректируется положение площадки.
- Нельзя ограничиваться одной рамной стеной, а расширить короб или гипсокартонный профиль по всему периметру. Если при этом подключить светодиодную ленту вдоль внутреннего короба, можно получить красивую двухуровневую конструкцию наподобие парящего потолка.
- В небольших помещениях оправдано использование скрытых и открытых вариантов. Но от использования настенного крепления лучше воздержаться, помните непоколебимое правило: чем меньше элементов, тем лучше.
Напоследок помните, как важно правильно адаптировать карниз к стилю интерьера. Для больших помещений, оформленных в классическом стиле, подойдет деревянный каркас стен — он только подчеркнет роскошь помещения
В современном минималистичном интерьере гораздо лучше будут смотреться скрытые лицевые панели, возможно, с подсветкой.










Определение конфигурации будущего потолка
Натяжные потолки или гипсокартон — на самом деле чаще одно дополняет другое.
Чтобы было легче разобраться, разберем простейший пример. Самым распространенным в отделке потолков помещений является использование короба из гипсокартона с вмонтированными в него точечными осветительными приборами.

Коробка будет представлять собой второй уровень натяжного потолка, к которому крепится глянцевый натяжной потолок. Пленка ПВХ располагается на минимальной высоте от бетонного пола — 3 см. В центре планируем люстру, которую нужно будет установить в потолке.
Короб второго уровня опускают на высоту 12 см от старого потолка. Это связано с высотой корпуса прожектора. Ширина коробки будет 30см (можете выбирать на свое усмотрение). Теперь, когда задача сформулирована, перейдем к конкретным действиям.

Установка гипсокартонного короба на существующий потолок
Перед установкой каркаса из гипсокартона необходимо разметить потолок и стены. Для этого потребуется гидро- или лазерный уровень. Порядок разметки плана натяжных и гипсокартонных потолков следующий:
- Линейкой или рулеткой от существующего потолка отмеряют 12 см и ставят базовую отметку (контрольную точку)
- С помощью водного уровня отметка переносится на стены с интервалом 1 м по периметру всего помещения. В каждом углу ставится по две метки (по одной на соседних стенах)
- Пятна на стенах соединяются прядью рубленой краски
- на расстоянии 29 см от стены и отметки наносятся по периметру с шагом 1 м
- Точки также соединяются чоклином (это будет граница ширины коробки)
- По потолку проводят диагонали и получается центр потолка, где будет размещаться люстра

Важно помнить! Планировку помещения и монтаж гипсокартонного потолка рекомендуется проводить с помощником.
Разметка завершена и можно приступать к установке подвесной рамы. Элементы каркасной системы гипсокартонного потолка состоят из тонкого оцинкованного профиля особой конфигурации. Форма планок обеспечивает устойчивость к различным нагрузкам.

По размеченной линии коробки на стены крепится направляющий профиль UD. В качестве крепежа используются дюбели диаметром 6 мм и длиной 40 мм. Фаза крепления не должна превышать 0,5 м.
По размеченной на потолке линии крепится такой же профиль UD с таким же шагом. Профиль CD (подшипник) разрезается на отрезки длиной 11 см. Для этого можно использовать ножницы по металлу, но быстрее будет с применением болгарки и отрезного круга по металлу.

Профили крепятся к стене UD с помощью оцинкованных саморезов диаметром 12 мм со сверлом на конце. В качестве рабочего инструмента рекомендуется использовать отвертку с магнитной насадкой. Боковые полки опорного профиля срезаются с торца на 2,5 — 3 см. В получившийся «язычок» вкручивается саморез”.
Хороший совет! Для монтажа гипсокартона и натяжных потолков рекомендуется использовать отвертку с запасным аккумулятором. Пока первый работает, второй отвечает.

Расстояние между сегментами должно составлять 25-30 см. На торцы сегментов профиля CD крепить направляющую UD саморезами 12 мм по всему периметру помещения. Для жесткости коробки секции несущего профиля CD устанавливаются между параллельными направляющими.
В результате у вас должна получиться решетчатая коробчатая конструкция. После завершения монтажа каркаса устанавливаются листы гипсокартона. Для этого на листе потолочного гипсокартона размечают карандашом и линейкой. Лист разрезают с одной стороны по разметке канцелярским ножом и разламывают. После этого его полностью обрезают.

Важно помнить! Перед тем, как начать обшивку каркасов под натяжные потолки гипсокартоном, необходимо провести разводку освещения точечных светильников.
Подготовленный сегмент крепится к каркасу черными шурупами длиной 25 мм. Крепеж должен подходить к элементам каркаса. После обшивки в местах установки точечных светильников просверливаются отверстия необходимого диаметра. Для этого используйте дрель и деревянную коронку.

Коробка тщательно залит и все неровности зашлифованы абразивной сеткой и наждачной бумагой. В качестве шпатлевки можно использовать штукатурную смесь от немецкой компании Knauf. Раньше все стыки листов гипсокартона проклеивались стекловолоконной сеткой.
Когда короб для натяжных и гипсокартонных потолков готов, его можно красить водоэмульсионной краской. В центре пересечения диагоналей потолка закрепляется монтажный крюк для люстры и пропускается осветительный провод. Он вставляется в гофрированную пластиковую трубку и фиксируется к пластинам с помощью хомутов.

Крепление натяжного потолка к гипсокартону осуществляется следующим образом: К коробу крепится багет в форме гарпуна для натяжного потолка. От плит перекрытия отходят 3 см, а с интервалом 10-15 см багет закрепляют саморезами длиной 25 мм. При этом каждый саморез должен входить в металлический профиль каркаса гипсокартонного профиля.
важно знать! В местах стыков гарпунного профиля для натяжного потолка шаг крепления уменьшают до 2 см, в этом случае не допускается стыкование багета по углам.
Советы профессионалов
Худший способ укрепить каркас конструкции под натяжным потолком — использовать пакет из двух-трех полос гипсокартона. Этот метод часто используется строителями, которые хотят сэкономить на профиле и стержне. Виниловая пленка или ткань на таком армировании стоит не более 2 месяцев. В дальнейшем под действием растягивающих усилий алюминиевые полосы постепенно начинают отходить от отделки гипсокартоном, и со временем вся конструкция поверхности потолка приходит в негодность.
- https://millionpotolkov.ru/vidy-potolkov/kreplenie-natyazhnogo-potolka-k-gipsokartonu.html
- https://bouw.ru/article/kreplenie-natyazhnogo-potolka-k-gipsokartonu-ustanovka-svoimi-rukami
- https://feniks-mebel.ru/smesi-i-gruntovki/kak-krepitsya-natyazhnoj-potolok-k-gipsokartonu.html
- https://proffstroygroup.ru/materialy/kreplenie-natyazhnogo-potolka-k-gipsokartonu.html
- https://ColorStudioSpb.ru/materialy/ustanovka-natyazhnogo-potolka-na-gipsokarton.html
- https://popotolky.ru/natyazhnye/natyazhnoy-potolok-k-gipsokartonu
- https://sdelalremont.ru/kak-zakrepit-natyazhnoj-potolok-k-gipsokartonu.html
- https://lepnina-potolok.ru/vidy-potolkov/kak-krepit-natyazhnoy-potolok-k-stene-iz-gipsokartona.html
- http://kakpotolok.ru/natyazhnoj-potolok/kreplenie-stene-iz-gipsokartona/
- https://macter-potolok.ru/kreplenie-natyazhnogo-potolka-k-gipsokartonu.html
- https://nikastroy.ru/kreplenie-nataznogo-potolka-k-stene-iz-gipsokartona-kak-krepitsa-nataznoj-potolok-k-korobu-mozno-li-krepit-nad-oknom-zakladnye-dla-kombinirovannogo-potolka-po-perimetru/
Меня зовут Сиразов Ильнур и я являюсь разработчиком этого чудесного сайта. Я очень надеюсь, статьи и различного рода советы будут Вам полезны.